Grafiken zur Austauschplatine
Spur TT > Zubehör
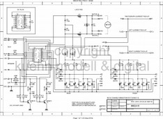
Hier können Sie sich die einzelnen Anschlussmöglichkeiten zu der Austauschplatine ausdrucken. Bitte klicken Sie dazu auf das Bild oder in der rechten Spalte auf den Link und speichern, sobald sich das extra Fenster geöffnet hat, mit der rechten Maustaste ab.



